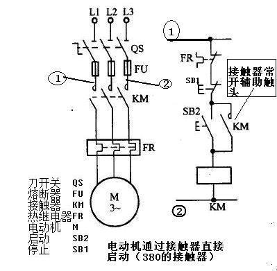
電流接觸器的按紐接法,(380和220)電動機通過接觸器直接啟動(交流接觸器的自鎖接法)

電流接觸器是個很有意思的東西, 如果他的控制線圈是380的,那么他是火線進,另一根火線出,就是控制線圈的端子A1連接B相(或者上圖中的①),另一邊是 A相電(或者上圖中的②)—停止按紐—啟動按紐— 控制線圈端子A2 用一根線串起來,(然后在啟動按紐兩側(cè)拉出2根線來.分別接接觸器的2個常開接頭)如圖 注:都是單股銅線

而在220的接觸器中,線圈的2個端子就簡單, 火線進,零線出, 把(三相電中的B相)改為零線或者地線就可以了
不要問我,為什么380的線圈火線進,火線出,為什么不接火, 我不電工,我不知道,但是3個師傅都是這么接的,沒錯
至于輸入和輸出怎么接 ,不用我教你了吧
交流接觸器的自鎖 就是第2張圖,按下啟動按鈕,接觸器線圈帶電,KM常開變成閉合狀態(tài), 啟動按鈕復(fù)位后,KM常開接頭依然是閉合狀態(tài)....直到按下停止按鈕.線圈斷電.“KM常開”才會斷開.......
